Pengertian dan Fungsi Walkie Talkie
Menurut Wikipedia, Walkie talkie adalah sebuah alat komunikasi genggam yang dapat menghubungkan dua orang atau lebih dengan menggunakan gelombang radio. Kebanyakan walkie talkie digunakan untuk melakukan kedua fungsinya yaitu berbicara ataupun mendengar. Walkie Talkie dikenal dengan sebutan Two Way Radio ataupun radio dua arah yang dapat melakukan pembicaraan dua arah, yakni berbicara dan mendengar lawan bicara secara bergantian.
Walkie talkie dapat digunakan dalam jarak 0,5 Km sampai dengan 2,5 Km tanpa menggunakan biaya pulsa seperti menelpon memakai telepon atau handphone. Walkie talkie merupakan sebuah transceiver dikarenakan ia memiliki two way radio tersebut. Alat ini memiliki radio transmitter dan sinyal penerima komunikasi radio.
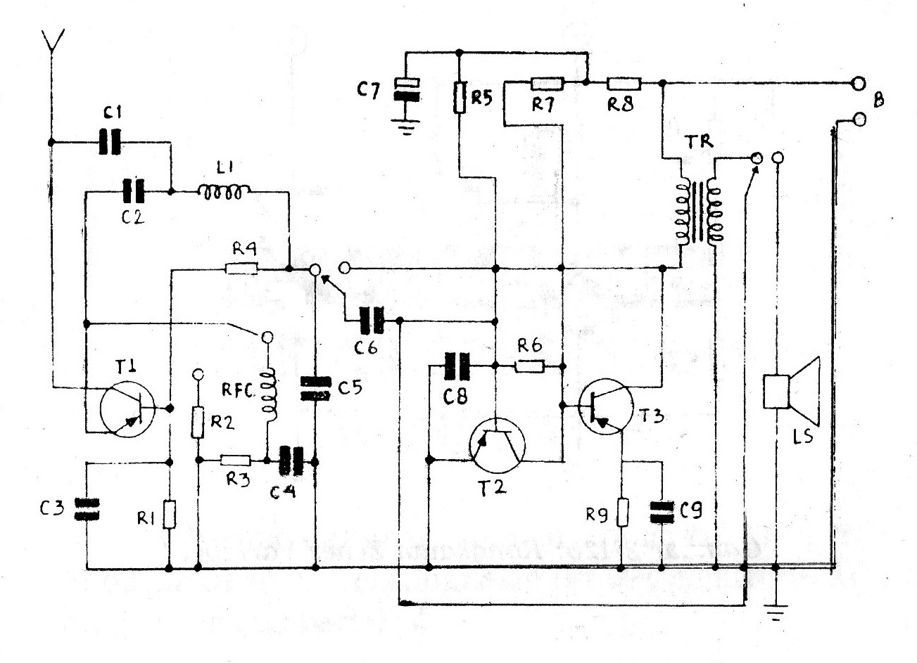
Skema Walkie Talkie Sederhana
Rangkaian Walkie Talkie yang kami sajikan di sini merupakan rangkaian yang cukup sederhana. Untuk pembuatan walkie talkie harus dibuat sebanyak dua buah sebagai sarana komunikasi antar teman. Jarak yang dapat ditempuh oleh Walkie Talkie ini sekitar 500 meter untuk lokasi yang banyak gedungnya. Namun kalau di tempat yang lapang semacam sawah atau daerah pegunungan yang masih belum banyak terhalang pepohonan maka jarak yang ditempuh akan lebih jauh lagi.

Daftar komponen :
R1, R4, R5, R6 = 5K Ohm
R2, R8, R9 = 100 Ohm
R6 = 270K Ohm
C1, C2 = 20pF
C3, C6 = 0,04uF
C4 = 0,002MF
C5 = 0,02uF
C8 = 0,005uF
C9 = 25uF/10V
Tr = Trafo OT 240
LS = loudspeaker 8 Ohm
L1 = koker bekas radio SW, lilitan panjang 50 cm, diameter 0,5 mm
RFC = bekas ballpoint kuningan panjang 2 cm, diameter 0,2 mm jumlah lilitan 18 gulungan
B = Beterei 9 Volt DC
Dalam uji coba Rangkaian Walkie Talkie ini pertama yang harus dilakukan adalah dengan menakan sakelarnya sambil berbicara di depan speaker. Kemudian dekatkan Walkie Talkie ini ke radio yang memiliki 2 atau 4 band. Carilah gelombang pada SW3 atau bisa juga SW1 pada gelombang 40 meter sambil memutar bagian feritnya (L1).